ПСТ 18.24.30

Чертеж изделия:
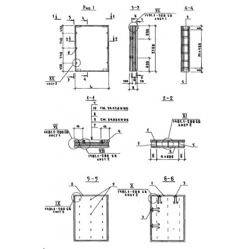
Характеристики изделия:
ПараметрЗначение
длина1780 мм
ширина300 мм
высота2380 мм
вес1300 кг
Шифр1481

ПСТ 18.24.30  Панели стеновые трехслойные по Шифру 1481.